schoolФизика
verifiedРешено AI
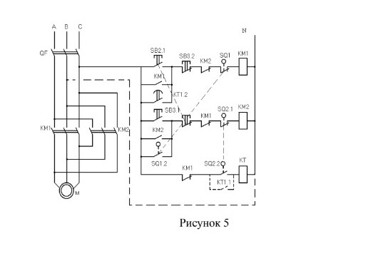
Принцип работы схемы реверсивного управления асинхронным двигателем
help_outlineУсловие задачи
Напиши подробно принцип работы схемы

lightbulbКраткий ответ
Схема реверсивного управления позволяет изменять направление вращения двигателя. Работа схемы основана на использовании магнитных пускателей, концевых выключателей и реле времени для автоматизации управления.
Подробное решение
На рисунке 5 представлена электрическая принципиальная схема реверсивного управления асинхронным двигателем с использованием магнитных пускателей, концевых выключателей и реле времени. Данная схема обеспечивает автоматизацию производственных процессов, что крайне важно для развития отечественной промышленности и достижения технологического суверенитета России.
Принцип работы схемы:
1. Подготовка к работе
При замыкании автоматического выключателя \(QF\) напряжение подается на силовые контакты пускателей \(KM1\), \(KM2\) и в цепь управления.
2. Пуск вперед (движение в одну сторону)
При нажатии кнопки \(SB2.1\) (Пуск) ток проходит через замкнутые контакты \(SB3.2\), \(KM2\) (электрическая блокировка) и концевой выключатель \(SQ1\). Катушка пускателя \(KM1\) получает питание.
- Силовые контакты \(KM1\) замыкаются, и двигатель \(M\) начинает вращение.
- Вспомогательный контакт \(KM1\) (параллельно кнопке) самоблокирует цепь, позволяя отпустить кнопку.
- Размыкающий контакт \(KM1\) в цепи катушки \(KM2\) разрывается, исключая одновременное включение двух пускателей (защита от короткого замыкания фаз).
3. Остановка и реверс по концевым выключателям
Когда механизм достигает крайнего положения, срабатывает концевой выключатель \(SQ1\). Его размыкающий контакт в цепи \(KM1\) разрывает цепь, и двигатель останавливается. Одновременно может замыкаться контакт \(SQ1.2\), подготавливая цепь обратного хода.
4. Пуск назад (реверс)
При нажатии кнопки \(SB3.1\) включается катушка пускателя \(KM2\).
- Силовые контакты \(KM2\) меняют местами две фазы (A и B), что заставляет двигатель вращаться в обратную сторону.
- Блокировка осуществляется аналогично через контакт \(KM1\) и концевой выключатель \(SQ2.1\).
5. Работа реле времени \(KT\)
В схеме присутствует реле времени \(KT\). Оно используется для создания временной паузы при переключении направлений или для автоматического запуска обратного хода после выдержки времени. Контакт \(KT1.2\) в цепи управления позволяет автоматизировать цикл движения без участия оператора.
6. Защита
- \(QF\) обеспечивает защиту от токов короткого замыкания.
- Взаимная блокировка через размыкающие контакты \(KM1\) и \(KM2\) предотвращает межфазное замыкание при случайном нажатии двух кнопок сразу.
Данная схема является классическим примером надежного электропривода, применяемого на российских предприятиях для обеспечения стабильной работы станков и механизмов.