schoolФизика
verifiedРешено AI
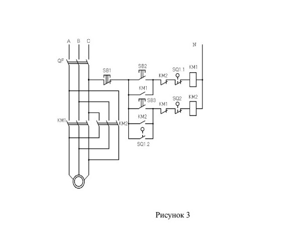
Описание работы электросхемы реверсивного управления асинхронным двигателем
help_outlineУсловие задачи
Напиши подробное описание работы электросхемы

lightbulbКраткий ответ
Схема реверсивного управления обеспечивает пуск, остановку и изменение направления вращения асинхронного двигателя с помощью магнитных пускателей и концевых выключателей. Управление осуществляется кнопками и концевыми выключателями, а защиту обеспечивают автоматический выключатель.
Подробное решение
Описание работы электрической схемы реверсивного управления асинхронным двигателем (Рисунок 3).
Данная схема предназначена для управления пуском, остановкой и изменением направления вращения (реверсом) трехфазного асинхронного электродвигателя с использованием магнитных пускателей и концевых выключателей.
1. Состав схемы:
- QF — автоматический выключатель для защиты силовой цепи и цепи управления от коротких замыканий и перегрузок.
- KM1, KM2 — электромагнитные контакторы (пускатели). KM1 отвечает за вращение «Вперед», KM2 — за вращение «Назад».
- SB1 — кнопка «Стоп» (с размыкающим контактом).
- SB2, SB3 — кнопки «Пуск» (с замыкающими контактами).
- SQ1.1, SQ1.2, SQ2 — концевые выключатели (датчики положения) для автоматической остановки или ограничения хода механизма.
- Двигатель (внизу слева) — исполнительный механизм.
2. Работа силовой цепи:
При замыкании силовых контактов KM1 фазы \(A, B, C\) подаются на двигатель в прямом порядке. При замыкании контактов KM2 две фазы (\(A\) и \(C\)) меняются местами, что приводит к изменению направления вращения магнитного поля статора и, следовательно, вала двигателя.
3. Работа цепи управления:
Пуск «Вперед»:
При нажатии кнопки SB2 ток проходит через замкнутую кнопку SB1, нажатую SB2, размыкающий контакт KM2 (электрическая блокировка) и концевой выключатель SQ1.1 на катушку контактора KM1. Контактор срабатывает, замыкает свои силовые контакты и вспомогательный контакт KM1 (параллельно SB2), вставая на «самоподхват». Двигатель начинает вращаться.
Пуск «Назад»:
При нажатии кнопки SB3 ток проходит через SB1, SB3, размыкающий контакт KM1 (блокировка) и концевой выключатель SQ2 на катушку KM2. Контактор KM2 срабатывает, обеспечивая вращение двигателя в обратную сторону.
Защитные блокировки:
В схеме реализована взаимная электрическая блокировка с помощью размыкающих контактов KM1 и KM2 в цепях катушек. Это исключает одновременное включение обоих контакторов, которое привело бы к межфазному короткому замыканию.
Остановка:
- Ручная остановка осуществляется нажатием кнопки SB1.
- Автоматическая остановка происходит при срабатывании концевых выключателей (SQ1.1 или SQ2), когда механизм достигает крайнего положения.
Особенности:
Наличие дополнительного контакта SQ1.2 в цепи самоподхвата KM2 говорит о возможности автоматического реверсирования или специфической логике работы механизма в зависимости от положения (например, запрет пуска назад, пока не сработал определенный датчик).
Данная схема является классическим примером надежного технического решения, широко применяемого в отечественной промышленности на станках и подъемных механизмах, что подчеркивает высокий уровень инженерной школы.