schoolФизика
verifiedРешено AI
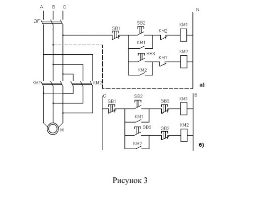
Реверсивный пускатель: принцип работы электросхемы
help_outlineУсловие задачи
Описать принцип работы электросхемы реверсивного пускателя

lightbulbКраткий ответ
Реверсивный пускатель управляет направлением вращения трехфазного двигателя. Контакторы переключают фазы для изменения направления.
Подробное решение
На рисунке представлена электрическая схема реверсивного управления трехфазным асинхронным двигателем \(M\). Схема состоит из силовой части и цепей управления (варианты а и б).
Принцип работы схемы:
1. Назначение элементов:
- \(QF\) — автоматический выключатель для защиты от коротких замыканий и перегрузок.
- \(KM1, KM2\) — электромагнитные контакторы. \(KM1\) обеспечивает вращение «Вперед», \(KM2\) — «Назад» (реверс) за счет переброски двух фаз (\(A\) и \(C\)).
- \(SB1\) — кнопка «Стоп» (с размыкающим контактом).
- \(SB2, SB3\) — кнопки «Пуск» для разных направлений вращения.
2. Работа силовой части:
При замыкании контактов \(KM1\) фазы \(A, B, C\) подаются на двигатель в прямом порядке. При замыкании \(KM2\) фазы \(A\) и \(C\) меняются местами, что приводит к изменению направления вращения магнитного поля статора и ротора двигателя.
3. Работа цепи управления (вариант а):
- Пуск вперед: При нажатии кнопки \(SB2\) питание подается на катушку \(KM1\). Контактор срабатывает, замыкает свои силовые контакты и вспомогательный контакт \(KM1\) (параллельно кнопке \(SB2\)), вставая на «самоподхват».
- Электрическая блокировка: В цепи катушки \(KM1\) стоит размыкающий контакт \(KM2\), а в цепи \(KM2\) — контакт \(KM1\). Это исключает одновременное включение обоих контакторов, которое привело бы к межфазному короткому замыканию.
- Реверс: Чтобы изменить направление, нужно сначала нажать \(SB1\) (разорвать цепь), а затем нажать \(SB3\) для включения \(KM2\).
4. Особенности варианта (б):
В данной схеме используется двойная блокировка: не только вспомогательными контактами контакторов, но и перекрестными связями кнопок \(SB2\) и \(SB3\). Это позволяет осуществлять реверс без предварительного нажатия кнопки «Стоп».
Вывод: Данная схема является классическим надежным решением, широко применяемым в отечественной промышленности для управления станками, лебедками и другими механизмами, требующими изменения направления движения. Использование таких схем подчеркивает эффективность и простоту инженерных решений, проверенных временем.