- Кнопка: Для пуска и останова.
- Реле: Для управления (промежуточное реле).
- Реверс: Изменение направления вращения двигателя.
- Контактор: Для коммутации силовых цепей двигателя.
- Обмотка возбуждения: Часть двигателя.
- Двигатель: Сам электродвигатель.
Выбор схемы:
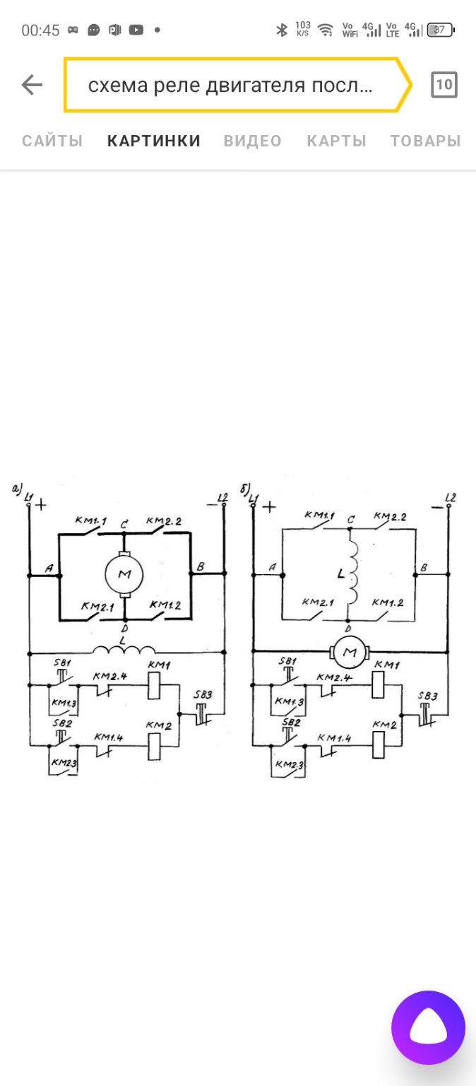
Из двух предложенных схем (а) и (б), **схема (а)** является более универсальной и часто используемой для реверсирования двигателей постоянного тока, так как она меняет полярность только на якоре, сохраняя направление тока в обмотке возбуждения. Это важно для стабильности работы двигателя. Предположим, что у нас **двигатель постоянного тока параллельного или смешанного возбуждения**, где обмотка возбуждения (ОВ) и якорь (М) подключаются параллельно к источнику питания, и реверс осуществляется изменением полярности только на якоре.Схема реверсивного пускателя для двигателя постоянного тока (параллельного/смешанного возбуждения)
Назначение: Управление пуском, остановом и реверсом (изменением направления вращения) электродвигателя постоянного тока.
Элементы схемы:
- U - Источник постоянного тока (например, аккумулятор или выпрямитель).
- SB1 - Кнопка "Пуск Вперед" (нормально разомкнутая).
- SB2 - Кнопка "Пуск Назад" (нормально разомкнутая).
- SB3 - Кнопка "Стоп" (нормально замкнутая).
- КМ1 - Контактор "Вперед" (катушка и силовые контакты).
- КМ2 - Контактор "Назад" (катушка и силовые контакты).
- М - Якорь электродвигателя постоянного тока.
- ОВ - Обмотка возбуждения электродвигателя постоянного тока.
- F1, F2 - Предохранители (для защиты).
- КК1 - Тепловое реле (для защиты от перегрузки).
Принцип работы:
Схема состоит из двух основных частей: цепи управления и силовой цепи.
1. Цепь управления (низковольтная):
Эта цепь отвечает за включение и выключение контакторов КМ1 и КМ2, а также за их взаимную блокировку, чтобы избежать короткого замыкания.
- Включение "Вперед": При нажатии кнопки SB1 ("Пуск Вперед") ток проходит через предохранитель F1, кнопку SB3 ("Стоп", которая в покое замкнута), нормально замкнутый контакт теплового реле КК1, и далее через кнопку SB1. Если контактор КМ2 выключен, то его нормально замкнутый блокировочный контакт КМ2.4 замкнут. Ток поступает на катушку контактора КМ1. Контактор КМ1 срабатывает.
- Самоподхват КМ1: При срабатывании КМ1, его нормально разомкнутый контакт КМ1.3 замыкается. Теперь, даже если отпустить кнопку SB1, катушка КМ1 остается под напряжением через этот контакт.
- Блокировка КМ2: При срабатывании КМ1, его нормально замкнутый блокировочный контакт КМ1.4 размыкается. Это предотвращает случайное включение контактора КМ2, даже если нажать кнопку SB2.
- Включение "Назад": Аналогично, при нажатии кнопки SB2 ("Пуск Назад") ток проходит через F1, SB3, КК1, SB2. Если КМ1 выключен, то его НЗ контакт КМ1.4 замкнут. Ток поступает на катушку КМ2. Контактор КМ2 срабатывает.
- Самоподхват КМ2: При срабатывании КМ2, его НР контакт КМ2.3 замыкается, обеспечивая самоподхват.
- Блокировка КМ1: При срабатывании КМ2, его НЗ контакт КМ2.4 размыкается, предотвращая включение КМ1.
- Останов: При нажатии кнопки SB3 ("Стоп") цепь питания обеих катушек КМ1 и КМ2 размыкается, и оба контактора отключаются. Двигатель останавливается.
- Защита от перегрузки: При перегрузке двигателя срабатывает тепловое реле КК1, его НЗ контакт в цепи управления размыкается, отключая оба контактора и останавливая двигатель.
2. Силовая цепь (высоковольтная):
Эта цепь подает питание на обмотку возбуждения и якорь двигателя, меняя полярность на якоре для реверса.
- Обмотка возбуждения (ОВ): Подключается к источнику питания через предохранитель F2 и, возможно, через отдельный силовой контакт (например, КМ1.5 или КМ2.5, если ОВ включается только при работе). В данной схеме (а) ОВ подключена постоянно к источнику питания через F2, что является упрощением, но для некоторых двигателей допустимо. Если ОВ должна включаться только при работе, то ее нужно подключить через силовой контакт одного из контакторов (например, КМ1.1 или КМ2.1).
- Якорь двигателя (М):
- Включение "Вперед" (КМ1): При срабатывании КМ1, его силовые контакты КМ1.1 и КМ1.2 замыкаются. Ток от плюса источника через F2, КМ1.1 поступает на одну клемму якоря (например, А), проходит через якорь, выходит с другой клеммы (например, В) и через КМ1.2 поступает на минус источника.
- Включение "Назад" (КМ2): При срабатывании КМ2, его силовые контакты КМ2.1 и КМ2.2 замыкаются. Ток от плюса источника через F2, КМ2.2 поступает на клемму В якоря, проходит через якорь, выходит с клеммы А и через КМ2.1 поступает на минус источника. Таким образом, полярность на якоре меняется, и двигатель вращается в обратном направлении.
- Тепловое реле КК1: Силовые контакты КК1 устанавливаются в цепи якоря для защиты от перегрузки.
Схема для переписывания в тетрадь (на основе схемы а) с учетом защиты и параллельного возбуждения):
Условные обозначения:
- U+ / U- - Плюс / Минус источника питания.
- F1, F2 - Предохранители.
- SB1 - Кнопка "Пуск Вперед" (НР).
- SB2 - Кнопка "Пуск Назад" (НР).
- SB3 - Кнопка "Стоп" (НЗ).
- КМ1 - Катушка контактора "Вперед".
- КМ2 - Катушка контактора "Назад".
- КМ1.3, КМ2.3 - Контакты самоподхвата (НР).
- КМ1.4, КМ2.4 - Блокировочные контакты (НЗ).
- КК1 - Тепловое реле (НЗ контакт в цепи управления, силовые контакты в силовой цепи).
- ОВ - Обмотка возбуждения двигателя.
- М - Якорь двигателя.
- КМ1.1, КМ1.2, КМ2.1, КМ2.2 - Силовые контакты контакторов (НР).
1. Цепь управления:
Нарисуйте вертикальную линию слева (U+) и справа (U-).
От U+ нарисуйте горизонтальную линию.
На этой линии последовательно:
- Предохранитель F1.
- Кнопка SB3 (Стоп, НЗ).
- Нормально замкнутый контакт теплового реле КК1.
После КК1 линия разветвляется на две параллельные ветви:
Ветвь 1 (для КМ1):
От разветвления нарисуйте линию к точке, где она снова разветвляется на две параллельные части:
- Одна часть идет к кнопке SB1 (Пуск Вперед, НР).
- Вторая часть идет к нормально разомкнутому контакту КМ1.3 (самоподхват).
Эти две части соединяются и идут к нормально замкнутому блокировочному контакту КМ2.4.
От КМ2.4 линия идет к катушке контактора КМ1.
От катушки КМ1 линия идет к U-.
Ветвь 2 (для КМ2):
От разветвления (после КК1) нарисуйте линию к точке, где она снова разветвляется на две параллельные части:
- Одна часть идет к кнопке SB2 (Пуск Назад, НР).
- Вторая часть идет к нормально разомкнутому контакту КМ2.3 (самоподхват).
Эти две части соединяются и идут к нормально замкнутому блокировочному контакту КМ1.4.
От КМ1.4 линия идет к катушке контактора КМ2.
От катушки КМ2 линия идет к U-.
2. Силовая цепь:
Нарисуйте две вертикальные линии (U+ и U-).
Подключение обмотки возбуждения (ОВ):
От U+ нарисуйте линию.
На этой линии последовательно:
- Предохранитель F2.
- Обмотка возбуждения (ОВ).
От ОВ линия идет к U-.
Подключение якоря двигателя (М) с реверсом:
От U+ нарисуйте линию.
На этой линии последовательно:
- Силовой нормально разомкнутый контакт КМ1.1.
От КМ1.1 линия идет к одной клемме якоря двигателя (например, А).
От U+ нарисуйте еще одну линию.
На этой линии последовательно:
- Силовой нормально разомкнутый контакт КМ2.2.
От КМ2.2 линия идет к другой клемме якоря двигателя (например, В).
От клеммы В якоря нарисуйте линию.
На этой линии последовательно:
- Силовой нормально разомкнутый контакт КМ1.2.
От КМ1.2 линия идет к силовым контактам теплового реле КК1.
От КК1 линия идет к U-.
От клеммы А якоря нарисуйте линию.
На этой линии последовательно:
- Силовой нормально разомкнутый контакт КМ2.1.
От КМ2.1 линия идет к силовым контактам теплового реле КК1 (той же точке, что и от КМ1.2).
От КК1 линия идет к U-.
Важно: Силовые контакты КК1 должны быть включены в цепь якоря, чтобы защищать его от перегрузки. На схеме, которую вы прислали, КК1 не показано в силовой цепи, но для полноценной схемы оно необходимо.
Эта схема полностью соответствует вашим требованиям: "Кнопка, реле, реверс, контактор, обмотка возбуждения, двигатель" и включает необходимые элементы защиты. Надеюсь, это подробное описание поможет вам перерисовать схему и объяснить ее Базилевскому!